通過對海產品清洗加工廢水的分析,得出其具有有機物濃度高;懸浮物濃度高;屬高濃度易生化有機廢水,但不易直接被好氧生物降解的特點。所以需要用厭氧法與好氧法相結合的方法去處理。
海產品清洗加工廢水水質特點:
有機污染物(COD)、懸浮物( SS )濃度高
海產品解剖清洗有機物濃度較高 ,COD 濃度通常在2100mg/l 左右。但是由于有機物物濃度高 ,在存放的過程中 ,會隨著儲存時間的不同 ,存在不同程度的水解 ,水解越充分 , 廢水中的 COD 和氨氮值就越高 ,最高的 COD 可能會達 28000mg/l 左右 ,同時氨氮值也會隨之升高 ,高的可能達到 100mg/l 左右。
所以 ,對于海產品清洗加工廢水的處理對于前期水質的管理非常重要。
總的來說海產品清洗加工廢水的可生化性能還是比較好的。
根據公司實踐證明 ,對于該廢水的有機廢水 ,生化處理是最為有效和經濟的處理技術 , 包括厭氧、好氧技術和穩定塘等。對于濃度較高的有機廢水單獨的厭氧處理一般不能夠達到處理要求 ,單獨的好氧處理運行費用高 ,厭氧—好氧串聯工藝結合了厭氧處理工藝和好氧處理 工藝的優點而避免了各自的缺點 ,厭氧處理工藝能耗低、污泥產量低 ,負荷高 ,但出水不達標; 好氧處理工藝出水水質好 ,運行穩定 ,但需能耗 ,污泥產量較高。因此厭氧—好氧串聯工藝在能耗、投資、處理成本和治理效果方面都具有較大的優越性。
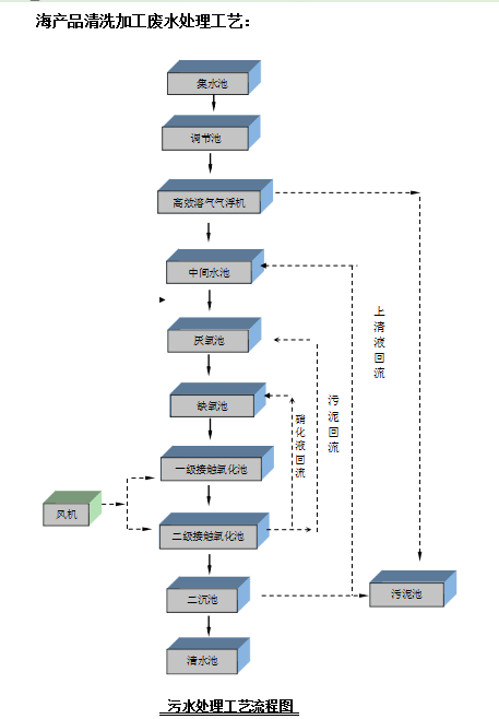
我們根據廢水的水質特點及該食品廠的具體條件 ,結合多項工程的成功經驗 ,本著投資省、 運行費用低、操作管理方便的原則 ,廢水本身含有機質多、濃度高且懸浮物含量大 , 雖然 C/P 比失調 ,但廢水 BOD5/CODcr=0.43,可生化性較好 ,同時在本工程中出水水質要求較 高。考慮到以上因素 ,工藝選用物化法與生化處理相結合的方式。物化法通過設備機械運轉、 藥劑投加、絮凝沉淀泥水分離工藝主要去除懸浮物、膠體物質、油脂及部分有機物。針對廢水本身有機物濃度高的特點 ,生化處理采用厭氧-好氧相結合的處理工藝。
廢水的特點是水量大 ,無毒有害 ,屬較高濃度有機廢水。
2 水質濃度不均勻 ,廢水有高濃度廢水 ,COD 差別較大;
2 廢水可生化性較好;
2 廢水排放不均衡 ,需要良好的水質調節措施;
2 廢水色度較深;
2 水質易腐敗,產生惡臭。
采用厭氧方式為厭氧流化床工藝,更有效的去除各污染物。UASB/IC 厭氧器需要控制溫度、 進反應器物料 SS 的含量等。大大加重了管理難度 ,增加了成本。以至于管理不好造成設備處理癱瘓 ,以及造成后續生化系統癱瘓 ,再來很大損失。
海產品清洗加工廢水的處理工藝眾多 ,處理工藝復雜 ,山東尚清環保科技有限公司憑借多年從事水處理的專業水準以及成功經驗 ,采用混凝沉淀+厭氧+好氧相結合的工藝處理 ,解決了頭疼的海產品清洗加工廢水處理難題。





客服1